در چشم انداز صنعتی پر سرعت امروز، سیستم های پنوماتیک نقش مهمی در اتوماسیون فرآیندها در صنایع گوناگون، از تولید و بسته بندی گرفته تا کاربردهای خودروسازی و هوافضا ایفا می کنند. اگر به دنبال یک شرکت قابل اعتماد برای طراحی سیستم های پنوماتیک کارآمد، مقرون به صرفه و با کارایی بالا هستید، طراحی سیستم پنوماتیک ما و خدمات نقشه کشی دقیق راه حل ایده آل شما است.
در اتوماسیون صنعتی فریان، ما درک میکنیم که یک سیستم پنوماتیکی با طراحی خوب میتواند با بهبود کارایی، کاهش هزینههای تعمیر و نگهداری و افزایش بهرهوری کلی، عملیات شما را به میزان زیادی بهبود بخشد. خدمات طراحی سیستم پنوماتیک ما بر ارائه راه حل های متناسب با چالش های عملیاتی خاص شما تمرکز دارد. هر سیستم پنوماتیکی برای مطابقت با نیازهای منحصر به فرد شما، خواه برای خطوط مونتاژ، سیستم های رباتیک یا مکانیزم های کنترلی باشد، سفارشی شده است. ما نقشه های دو بعدی و سه بعدی، شماتیک ها و مستندات فنی دقیق را برای اطمینان از اجرا و نگهداری بدون درز ارائه می دهیم.
تیم مهندسین باتجربه ما در فناوری پنوماتیک تخصص دارند و در تفاوت های ظریف مدیریت فشار، بهینه سازی نرخ جریان و عملکرد جکها کاملاً آشنا هستند. ما یکپارچهسازی یکپارچه را اولویتبندی میکنیم، و سیستمهای پنوماتیکی را طراحی میکنیم که به خوبی با ماشینآلات و فرآیندهای اتوماسیون موجود شما مطابقت دارند. رویکرد طراحی مقرونبهصرفه ما بهینهسازی منابع را تضمین میکند و هزینههای عملیاتی را کاهش میدهد و در عین حال اوج عملکرد را حفظ میکند.

مشاوره و طراحی سیستم های پنوماتیک
فرآیند طراحی با یک مرحله مشاوره اولیه و جمع آوری نیازها آغاز می شود، جایی که ما با تیم شما برای درک اهداف سیستم، الزامات جریان، محدوده فشار و سایر نیازهای فنی همکاری نزدیک داریم. ما همچنین ملاحظات محیطی مانند رطوبت، دما و محدودیتهای فضا را در نظر میگیریم. به دنبال این، مهندسان ما طرحهای اولیه را توسعه میدهند و طرحبندیهای سیستم را با تمرکز بر انتخاب اجزای باکیفیت مانند کمپرسورهای هوا، رگولاتورها، فیلترها، دریچههای کنترل، جکهای پنوماتیکی و لولهها ارائه میکنند. مسیریابی مناسب پنوماتیک یک جنبه حیاتی این فاز است که توزیع جریان هوا کارآمد و سازمان یافته را در سراسر سیستم تضمین می کند.
پس از تایید طرح اولیه، وارد مرحله طراحی مهندسی تفصیلی می شویم. این شامل ایجاد مدلهای دقیق CAD، نمودارهای مدار، پایپینگ و طرحبندی ابزار دقیق (P&ID)، همراه با محاسبات بار و تحلیل جریان است. در این مرحله، هر عنصر از سیستم برای اطمینان از قابلیت اطمینان و عملکرد بهینه مشخص می شود. اعتبارسنجی و شبیهسازی از این مرحله پیروی میکند، جایی که ما شبیهسازیهای سیستم را برای تأیید عملکرد، شناسایی مشکلات احتمالی و اطمینان از انطباق با استانداردهای عملیاتی و ایمنی انجام میدهیم. این مرحله همچنین به ما امکان می دهد فشار هوا و توزیع جریان را برای بهبود بهره وری انرژی بهینه کنیم.
ما خدمات طراحی مدار پنوماتیک را برای مهندسی، اجرا و مشاوره در مورد هر پروژه پنوماتیک ارائه می دهیم. ما اطمینان می دهیم که ماشین آلات شما تا حد امکان کارآمد، مقرون به صرفه و ایمن کار می کنند.
هنگام ارتقاء سیستم طراحی مدار فعلی، تیم ما می تواند از طریق موارد زیر کمک کند:

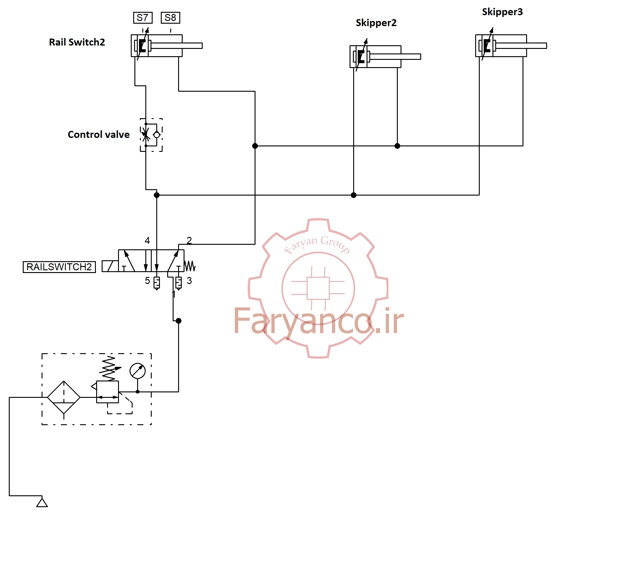
مدار یک سیستم پنوماتیک ساده
پس از اعتبار سنجی، مجموعه نهایی قابل تحویل را ارائه می دهیم که شامل نقشه های دوبعدی و سه بعدی CAD، صورتحساب جامع مواد (BOM) و دستورالعمل های نگهداری کاربر پسند است. مستندات دقیق ما از اجرای یکپارچه و قابلیت اطمینان طولانی مدت سیستم پشتیبانی می کند.
ما تجربه گسترده ای در ارائه خدمات به صنایع مختلف از جمله تولید، خودروسازی، غذا و نوشیدنی، هوافضا و داروسازی داریم. در تولید، طرح های ما از کنترل دقیق خطوط مونتاژ و ماشین ابزار پشتیبانی می کنند. در صنعت خودرو، ما راه حل های پنوماتیکی را برای ایستگاه های مونتاژ و تست خودرو ارائه می دهیم. برای بخش غذا و نوشیدنی، ما سیستمهای پنوماتیک بهداشتی را برای بستهبندی و فرآوری توسعه میدهیم. در هوافضا، ما سیستم های پنوماتیک سبک و قابل اعتماد را برای محیط های تولید و آزمایش طراحی می کنیم. در بخش داروسازی، ما سیستم های کنترل پنوماتیکی با دقت بالا ایجاد می کنیم که محیط های استریل و کنترل شده را حفظ می کند.
یک سیستم پنوماتیکی که به طور حرفه ای طراحی شده است مزایای بی شماری را ارائه می دهد. با بهینهسازی جریان هوا و توزیع فشار، کارایی سیستم را بهبود میبخشد، با به حداقل رساندن خرابیهای غیرمنتظره، زمان خرابی را کاهش میدهد و هزینههای انرژی را با استفاده کارآمد از هوا کاهش میدهد. طرح های ما همچنین با جلوگیری از نوسانات فشار خطرناک و اطمینان از انطباق با استانداردهای ایمنی صنعت، ایمنی را افزایش می دهد.
در شرکت اتوماسیون صنعتی فریان ، ما متعهد به ارائه خدمات استثنایی از مرحله طراحی اولیه تا پشتیبانی پس از اجرا هستیم. تیم ما کمک عیبیابی، بهینهسازی سیستم و توصیههایی برای ارتقاء ارائه میکند. ما همچنین برای تجهیز کارکنان شما به دانش مورد نیاز برای انجام تعمیرات اساسی و شناسایی علائم هشدار دهنده اولیه مشکلات احتمالی، آموزش تعمیر و نگهداری ارائه می دهیم.
اگر آماده هستید تا عملیات خود را با یک سیستم پنوماتیکی با کارایی بالا ارتقا دهید، همین امروز با ما تماس بگیرید. چه به یک سیستم جدید نیاز داشته باشید و چه بخواهید یک سیستم موجود را ارتقا دهید، تیم ما آماده ارائه راه حل های مهندسی است که با اهداف تجاری شما همسو هستند. برای مشاوره با شرکت اتوماسیون صنعتی فریان تماس بگیرید و آشنا شوید که چگونه خدمات طراحی سیستم پنوماتیک و مسیریابی پنوماتیک متخصص ما می تواند فرآیندهای صنعتی شما را متحول کند. بیایید با هم راه حل های نوآورانه پنوماتیک بسازیم!
از مشاوره با ما دریغ نکنید. با سالها تجربه تیم ما در صنایع مختلف در مهندسی مکانیک و طراحی صنعتی، میتوانیم در مورد روشهای مناسب برای مواردی که با آن روبرو هستید، اطلاعاتی را ارائه کنیم.
شما باید وارد شوید تا قادر به ارسال دیدگاه باشید.